電纜式浮球液位開關
一、產品概述:
ZW-UQK430系列電纜式浮球液位開關(浮動開關)的顯著特點是性能穩定可靠(不因液面的波動而引起誤動作)。其采用聚丙烯注射一次成型,******保證產品的高密封性能。同時,電纜浮球液位開關(浮動開關)還具有無毒、耐腐蝕、安裝方便、價格低廉、使用壽命長等特點。該產品可與各種液泵配套,廣泛用于給水、排水及含腐蝕性液體的液位自動控制。
二、工作原理:
ZW-UQK430系列電纜式浮球液位開關利用重力與浮力的原理設計而成。主要包括浮漂體,設置在浮漂體內的大容量微型開關和能將開關處于通,斷狀態的驅動機構,以及與開關相連的三芯電纜。當浮球在液體浮力的作用下隨液位的上升或下降到與水平呈一定角度時,浮球體內的驅動機構——驅動大容量微動開關,從而輸出開(ON)或關(OFF)的信號,共報警提示或遠程控制使用。
三、應用場合:
ZW-UQK430系列電纜式浮球液位開關主要適用多種工況條件下,液體液位高度的控制。電纜浮球液位開關是一個能夠調節桶,槽或井中液位的開關。它對污水有抵抗作用,廣泛應用于家庭,廠礦等的水池,油,酸和堿的池,桶,槽,灌等的容器中。
四、主要特點:
1、xj****的設計和嚴格的制造工藝為產品質量提供了可靠的保證。
2、外殼采用工程塑料,機械強度高、密封性好。
3、電纜采用特種材料,耐油、酸、堿,抗蝕能力******。
4、結構簡單、性能可靠。輸出穩定可靠的“通"、“斷"開關控制信號,無任何誤動作,可靠性高。
5、安裝簡捷,調試方便,上下移動定位重塊,即可隨意調節淮面控制范圍。
五、技術參數:
1、額定電流/電壓:8A/220VAC SPDT。
2、材料:CR/PP/氯丁二烯/橡膠/聚丙烯。
3、工作溫度:-10攝氏度~80(塑料)攝氏度。
4、控制精度 ±0.05m。
5、適用介質:清水、污水、油類以及中等濃度以下的酸堿液體。
6、電纜長度:2m/3m/5m/10m/15m。
7、電壽命:100000次。
8、機械壽命:5*100000次。
六、儀表連接方法:
1、使用黑色和藍色的電線
浮球在上液位時,接點是不通的狀態,浮球在下液位時,接點是接通的狀態。
2、使用黑色和******的電線
浮球在上液位時,接點是接通的狀態,浮球在下液位時,接點是不通的狀態。
3、固定重錘的安裝
液位的控制高度是由電纜浮球液位開關的電纜在液體中的長度及重錘在電纜的位置決定的。固定電纜浮球液位開關重錘的方法是,先將重錘從非喇叭口一端的卡環拆下,將其套在電纜的適當位置上,再將電纜從重錘喇叭口一端穿入,套在電纜上的卡環就限定了重錘的位置。***后將電纜在容器外的適當處固定。
七、儀表接線圖及安裝方法:
1、1KW及1KW以下的單相泵,可將電纜浮球液位開關直接串聯在電路中。(圖1)
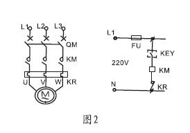
2、1KW以上的泵,可將電纜浮球液位開關串聯在電控箱的控制電路中。液位的控制高度是由電纜在液體中的長度及重錘在電纜的位置決定的。(圖2)
八、安裝方法:
1、液位的控制高度是由電纜在液體中的長度及重錘在電纜上的位置決定的,
2、固定重錘的方法是,先將重錘非喇叭口一端的卡環拆下,
3、將其套在電纜的適當位置上,再將電纜從重錘喇叭一端穿入,
4、套在電纜上的卡環就限定了重錘的位置。***后將電纜在容器外的適當處固定。
5、供液時,接黑、藍色線,低液時開關接通,高液位時開關斷開(圖3)
6、排液時,接黑、棕色線,高液位時開關接通,低液時開關斷開(圖4) 
九、外型尺寸: 
十、重錘的裝置法:
1、將浮球開關的電纜線從重錘的中心下凹圓孔處穿入后,輕輕推動重錘使嵌在圓孔上方的塑膠環因電纜頭之推力而脫落。(如果有必要的話,也可用螺絲起子把此一塑膠環拆下)。再將這個脫落的塑膠環套在電纜上你所想固定生重錘以設定液之位置。
2、輕輕地推動重錘拉出電纜,直到重錘中心扣住塑膠環,重錘只要輕扣在塑膠環上即不會滑落,此塑膠環如有損壞或遺失,可用同徑裸銅線扣入電纜代替。
十一、安裝注意事項:
1、客戶依此需求選購不同型式,對于長距離、多點液位控制、常溫液體或廢水均可選用該型號;
2、浮球動作長度a須***小于槽壁與電纜距離A,浮球控制***低水位d須***大于水位D。 見圖:
3、安裝位置與抽水機入口應保持適當距離以免浮球開關被入水口吸入;
4、訂貨需告知液位測量高度,液體的PH值,浮球開關的數量、材質等。
十二、選型編碼:
儀表種類 | 纜式浮球液位開關(中偉測控) | |||||
ZW-UQK430 | □ | /□ | /□ | /□ | /□ | |
接液材質 | P | PP+橡膠電纜 | ||||
S | SUS+硅膠電纜 | |||||
接線盒形式 | W | 無接線盒 | ||||
N | 普通接線盒(與法蘭安裝時) | |||||
F | 防爆接線盒(與法蘭安裝時) | |||||
單只/成組 | S | 單只 | ||||
G | 成組 | |||||
浮球個數 | X | 單位:個 | ||||
電纜線長度 | -XX | 兩位數字表示,單位:m | ||||
選型舉例:ZW-UQK430-PWG-05
說明:電纜是浮球液位開關,接液材質為:PP+標準電纜,無接線盒,-10~80度,220VAC 10A SPDT,單只電纜浮球,電纜長度為5米。
十三、設計選用及訂貨須知:
1:不能夠直接連接家用220V電壓和連接水泵,需經過交流接觸器或者中間繼電器等過載。
2:引線長度:3m 4m 5m 10m等 特殊長度及材料可訂制。
3:連接:直接甩線或加法蘭及接線盒。
售后服務承諾:
1、我公司所售液位開關產品在十二個月以內出現質量問題的,負責免費維修。
2、質保期內如我公司產品出現任何質量問題,我公司負責免費維修或更換。
3、質保期內如用戶使用不當,造成產品損壞,我公司負責維修,收取損壞部件成本費。
4、質保期后產品出現質量問題,我公司負責維修,收取損壞部件成本費。
5、如用戶需我公司現場服務,對省內用戶我公司服務人員12小時內到達現場,省外用戶48小時內到達現場。



